精英家教网 > 高中化学 > 题目详情
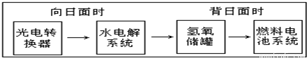
如图是某空间站能量转化系统的局部示意图,其中燃料电池采用KOH为电解液,下列有关说法中不正确的是( )

A.该能量转化系统中的水也是可能循环的
B.燃料电池系统产生的能量实际上来自于水
C.水电解系统中的阳极反应:4OH--4e -═2H2O+O2
D.燃料电池放电时的负极反应:H2+2OH--2e -═2H2O
【答案】分析:根据空间站能量转化系统局部示意图,利用水的分解反应和燃料电池中的反应来分析反应中的能量变化,向阳面时,发生的是电解反应,被日面时,发生的是原电池反应.
解答:解:A.由转化系统可知,水分解后还可再生成,则水是循环使用的,故A不选;
B.燃料电池系统产生的能量来源于化学反应产生的化学能,属于化学能转变为电能,不是来源于水,故B选;
C.水电解时,阳极上氢氧根离子失电子生成水和氧气,电极反应式为4OH--4e-=2H2O+O2↑,故C不选;
D.该燃料电池放电时的负极发生氧化反应,在碱性环境下,2OH-+H2-2e-=2H2O,故D不选.
故选B.
点评:题以信息的形式来考查化学反应与能量的关系,学生应明确存在的化学反应和溶液的溶质来解答,注意该习题的相关变式如溶液改用稀硫酸.
练习册系列答案
相关习题

科目:高中化学 来源: 题型:

如图是某空间站能量转化系统的局部示意图,其中燃料电池采用KOH为电解液,下列有关说法中不正确的是(  )

查看答案和解析>>

科目:高中化学 来源: 题型:

如图是某空间站能量转化系统的局部示意图,其中燃料电池采用KOH为电解液,
下列有关说法中不正确的是(  )

查看答案和解析>>

科目:高中化学 来源: 题型:

如图是某空间站能量转化系统的局部示意图,其中燃料电池采用KOH为电解液,下列有关说法不正确的是(  )

查看答案和解析>>

科目:高中化学 来源: 题型:

如图是某空间站能量转化系统的局部示意图,其中燃料电池采用KOH为电解液,下列有关说法中不正确的是(  )

查看答案和解析>>

科目:高中化学 来源: 题型:

精英家教网如图是某空间站能量转化系统的局部示意图,其中燃料电池采用KOH为电解液.下列说法不正确的是(  )
A、该能量转化系统中的水可以循环利用B、水电解系统中的阳极反应:4OH--4e-=2H2O+O2C、燃料电池系统产生的能量实际上来自水D、燃料电池放电时的正极反应:O2+4e-+2H2O=4OH-

查看答案和解析>>

同步练习册答案