16.常温下pH为2的硫酸和pH为11的氢氧化钠溶液恰好完全反应时.二者的体积比为 ( ) A.1:1 B.10:1 C.1:10 D.1:100 查看更多

 

题目列表(包括答案和解析)

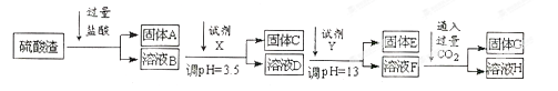
(10分)硫酸工业中废渣称为硫酸渣,其成分为SiO2、Fe2O3、Al2O3、MgO。某探究性学习小组的同学设计以下方案,进行硫酸渣中金属元素的提取实验。
已知:①Fe3+、Al3+和Mg2+以氢氧化物形式完全沉淀时,溶液的pH分别为3.2、5.2和12.4;Al(OH)3完全溶解的pH为11.8。②常温下,饱和氨水的pH约为11。
请回答:(1)写出A与氢氧化钠溶液反应的化学方程式:                                
(2)上述流程中试剂②应该是           (填以下字母编号)。

A.氢氧化钠B.氧化铝C.氨水D.水
(3)溶液D到固体E过程中需要控制溶液pH=13,如果pH过小,可能导致的后果是
                                                                    
(4)计算溶液F中c(Mg2+)=             ( 25℃时,氢氧化镁的Ksp=5.6×10-12)。
(5)工业生产中将固体C灼烧后的产物与KNO3、KOH固体加热共熔制备净水剂K2FeO4,同时获得一种亚硝酸盐,请写出制得K2FeO4的化学方程式:                                    

查看答案和解析>>

硫酸工业中废渣的成分为SiO2、Fe2O3、Al2O3、MgO。 某探究性学习小组的同学设计以下实验方案,将硫酸渣中金属元素转化为氢氧化物沉淀分离开来。

已知常温下,部分阳离子以氢氧化物形式沉淀时溶液的pH如下:

(1)工业上用固体A作原料制取粗硅的化学方程式为                      
(2)实验室用11.9mol/L的浓盐酸配制250mL3.0 mol/L的稀盐酸,所用的玻璃仪器除烧杯、玻璃棒和量筒外,还需要                             
(3)上述流程中的试剂Y最好选用下列中的      (选填字母编号)。

A.水B.氧化镁C.氨水D.氢氧化钠
(4)写出反应F→H的离子方程式                        
(5)溶液H显碱性,原因是                              (用离子方程式和必要的文字说明)。
(6)实验室可用大理石和稀盐酸反应制取上述流程中所需的CO2,仪器如下,装置A产生CO2,按气流方向连接各仪器接口,顺序为a→                 ,装置C中应 盛放的试剂为                      

查看答案和解析>>

硫酸工业中废渣的成分为SiO2、Fe2O3、Al2O3、MgO。 某探究性学习小组的同学设计以下实验方案,将硫酸渣中金属元素转化为氢氧化物沉淀分离开来。

已知常温下,部分阳离子以氢氧化物形式沉淀时溶液的pH如下:

(1)工业上用固体A作原料制取粗硅的化学方程式为                      

(2)实验室用11.9mol/L的浓盐酸配制250mL3.0 mol/L的稀盐酸,所用的玻璃仪器除烧杯、玻璃棒和量筒外,还需要                             

(3)上述流程中的试剂Y最好选用下列中的      (选填字母编号)。

A.水               B.氧化镁           C.氨水             D.氢氧化钠

(4)写出反应F→H的离子方程式                        

(5)溶液H显碱性,原因是                              (用离子方程式和必要的文字说明)。

(6)实验室可用大理石和稀盐酸反应制取上述流程中所需的CO2,仪器如下,装置A产生CO2,按气流方向连接各仪器接口,顺序为a→                 ,装置C中应 盛放的试剂为                      

 

查看答案和解析>>

(10分)硫酸工业中废渣称为硫酸渣,其成分为SiO2、Fe2O3、Al2O3、MgO。某探究性学习小组的同学设计以下方案,进行硫酸渣中金属元素的提取实验。

已知:①Fe3+、Al3+和Mg2+以氢氧化物形式完全沉淀时,溶液的pH分别为3.2、5.2和12.4;Al(OH)3完全溶解的pH为11.8。②常温下,饱和氨水的pH约为11。

请回答:(1)写出A与氢氧化钠溶液反应的化学方程式:                                

(2)上述流程中试剂②应该是           (填以下字母编号)。

A.氢氧化钠         B.氧化铝           C.氨水             D.水

(3)溶液D到固体E过程中需要控制溶液pH=13,如果pH过小,可能导致的后果是

                                                                    

(4)计算溶液F中c(Mg2+)=             ( 25℃时,氢氧化镁的Ksp=5.6×10-12)。

(5)工业生产中将固体C灼烧后的产物与KNO3、KOH固体加热共熔制备净水剂K2FeO4,同时获得一种亚硝酸盐,请写出制得K2FeO4的化学方程式:                                    

 

查看答案和解析>>

硫酸工业中废渣的成分为SiO2、Fe2O3、Al2O3、MgO。 某探究性学习小组的同学设计以下实验方案,将硫酸渣中金属元素转化为氢氧化物沉淀分离开来。

已知常温下,部分阳离子以氢氧化物形式沉淀时溶液的pH如下:

(1)工业上用固体A作原料制取粗硅的化学方程式为                      
(2)实验室用11.9mol/L的浓盐酸配制250mL3.0 mol/L的稀盐酸,所用的玻璃仪器除烧杯、玻璃棒和量筒外,还需要                             
(3)上述流程中的试剂Y最好选用下列中的      (选填字母编号)。
A.水B.氧化镁C.氨水D.氢氧化钠
(4)写出反应F→H的离子方程式                        
(5)溶液H显碱性,原因是                              (用离子方程式和必要的文字说明)。
(6)实验室可用大理石和稀盐酸反应制取上述流程中所需的CO2,仪器如下,装置A产生CO2,按气流方向连接各仪器接口,顺序为a→                 ,装置C中应 盛放的试剂为                      

查看答案和解析>>


同步练习册答案