精英家教网 > 高中化学 > 题目详情

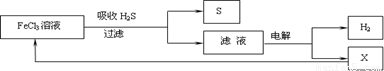
如图是某研究小组采用电解法处理石油炼制过程中产生的大量H2S废气的工艺流程。该方法对H2S的吸收率达99%以上,并可制取H2和S。下列说法正确的是

A.吸收H2S的离子方程式为:2Fe3++H2S→2Fe2++S↓+2H+

B.电解过程中的阳极反应主要为:2Cl- - 2e-→Cl2

C.该工艺流程体现绿色化学思想

D.实验室可用点燃充分燃烧的方法消除H2S污染

 

【答案】

A C

【解析】

试题分析:A.正确;B.电解过程中的阳极反应主要为:2 Fe2++6Cl- - 6e-→2FeCl3,错误;C.无污染气体,正确;D.H2S燃烧生成SO2,污染环境,错误。

考点:考查电解.元素化合物知识等相关知识。

 

练习册系列答案
相关习题

科目:高中化学 来源: 题型:

(2013?浦东新区三模)如图是某研究小组采用电解法处理石油炼制过程中产生的大量H2S废气的工艺流程.该方法对H2S的吸收率达99%以上,并可制取H2和S.下列说法正确的是(  )

查看答案和解析>>

科目:高中化学 来源: 题型:

如图是某研究小组采用电解法处理石油炼制过程中产生的大量H2S废气的工艺流程.该方法对H2S的吸收率达99%以上,并可制取H2和S.下列说法正确的是(  )
精英家教网
A、吸收H2S的离子方程式为:2Fe3++H2S═2Fe2++S↓+2H+B、电解过程中的阳极反应主要为:2Cl--2e-═Cl2C、电解产物X在该工艺流程中可循环利用D、实验室可用点燃充分燃烧的方法消除H2S污染

查看答案和解析>>

科目:高中化学 来源: 题型:

如图是某研究小组采用电解法处理石油炼制过程中产生的大量H2S废气的工艺流程。该方法对H2S的吸收率达99%以上,并可制取H2和S。下列说法正确的是                                             (     )

       A.吸收H2S的离子方程式为:Fe3+H2S = Fe2+S↓+2H

       B.电解过程中的阳极反应主要为:2Cl—2e = Cl2

       C.该工艺流程体现绿色化学思想

       D.实验室可用点燃充分燃烧的方法消除H2S污染

查看答案和解析>>

科目:高中化学 来源: 题型:

如图是某研究小组采用电解法处理石油炼制过程中产生的大量H2S废气的工艺流程。该方法对H2S的吸收率达99%以上,并可制取H2和S。下列说法正确的是                                      (     )

       A.吸收H2S的离子方程式为:Fe3+H2S = Fe2+S↓+2H

       B.电解过程中的阳极反应主要为:2Cl—2e = Cl2

       C.该工艺流程体现绿色化学思想

       D.实验室可用点燃充分燃烧的方法消除H2S污染

查看答案和解析>>

科目:高中化学 来源:2012-2013学年上海市浦东新区高三下学期三模考试化学试卷(解析版) 题型:选择题

如图是某研究小组采用电解法处理石油炼制过程中产生的大量H2S废气的工艺流程。该方法对H2S的吸收率达99%以上,并可制取H2和S。下列说法正确的是

A.吸收H2S的离子方程式为:2Fe3++H2S→2Fe2++S↓+2H+

B.电解过程中的阳极反应主要为:2Cl—2e→Cl2

C.该工艺流程体现绿色化学思想

D.实验室可用点燃充分燃烧的方法消除H2S污染

 

查看答案和解析>>

同步练习册答案